企业新闻
硕锋科技推出架桥机安全监测系统 |
|
| 发布时间:2015-06-02 文章来源:本站 浏览次数:11263 | |
硕锋科技推出架桥机安全监测系统
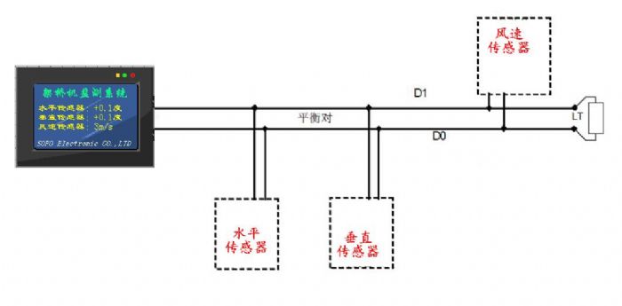
硕锋科技新款架桥机安全监测系统,该款包括有线和无线两种,有线通信采用RS485总线,最远通信距离可达1000米。无线采用ZIGBEE通信,通信稳定可靠。标配全彩LCD触摸屏,界面美观,可显示历史数据查询。可以同时监测水平度、风速、风向、垂直度等。是一款性价比极高的架桥机安全监测系统。
|
| 上一篇: 春节前夕慰问贫困户,硕锋科技回馈暖人心 |
| 下一篇: 江铃汽车批量采购我公司液压支腿调平系统 |

